Удиви меня
Вист установка
Теплосчётчик вис.т3-тс. теплосчетчик вис.т 200. теплосчётчик вис.т тс-201-2-2-1-1-е2. прибор учета тепловой энергии вист.
Вист установка
Вист установка
Вист установка
Вист 1000.
Теплосчётчик вис.т3-тс. теплосчётчик вис .т 3. теплосчетчик вис.т3 тс монтаж. уутэ вист.
Вист установка
Испытательные установки высокого напряжения. испытание высоковольтных штанг. высоковольтная испытательная установка. цифровой блок управления для высоковольтной испытательной установки.
Вист-100. испытательные установки высокого напряжения. высоковольтная испытательная установка. испытания высоковольтного оборудования прибор.
Высоковольтный испытательный прибор. вис-т-08-4. испытательная установка 120кв. испытательная установка мд-4.
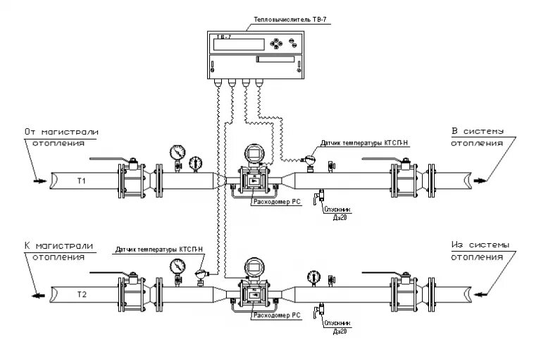
Уутэ узел учета тепловой энергии. узел учета тепловой энергии вист. узел коммерческого учета тепловой электроэнергии ду15. теплосчетчик вис.т3 тс.
Цифровой блок управления для высоковольтной испытательной установки. испытательная установка аид 50. ави 70 испытательная установка.
Свс-100м стенд испытательный высоковольтный стационарный. кви-100 комплекс высоковольтных испытаний. вист-100.
Вист-100. вист-15. высоковольтный испытательный прибор. испытательные установки высокого напряжения.
Вист установка
Вист установка
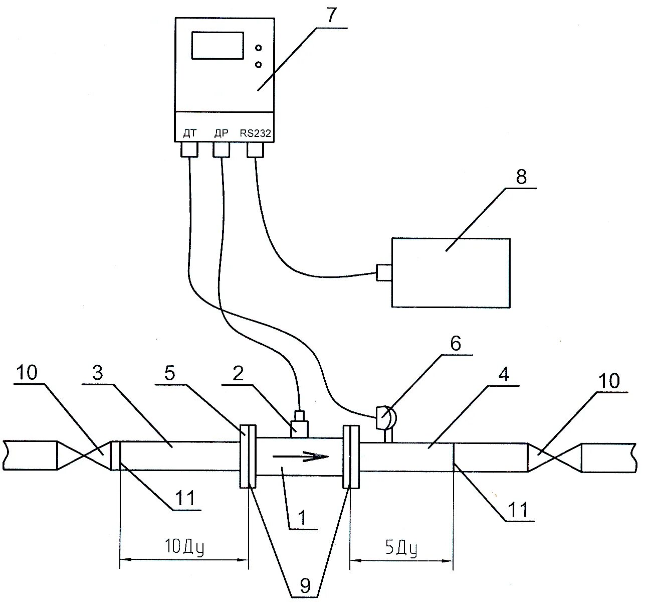
Sonosafe 10 теплосчетчик схема подключения. теплосчетчик вист схема подключения. теплосчетчик вист схема. теплосчетчик вист крепление.
Теплосчетчик вис.т3 тс. дисплей теплосчетчик вист. теплосчетчик вист тс 200 0-2-1. прибор учета вист.
Вист установка
Вист установка
Вист установка
Вист установка
Теплосчетчик вис.т 200. теплосчетчик вис.т3 тс. электронный блок теплосчетчика вис.т3. теплосчетчик вист схема подключения.
Вист установка
Вист установка
Вист установка
Вист установка
Вист установка
Теплосчетчик вист схема подключения. схема подключения теплосчетчика км-5. теплосчетчик вис.т3 схема подключения.
Вист установка
Вист установка
Установщик программ. не устанавливается windows vista. инсталлятор программ. как активировать виндовс виста.
Вист установка
Вист установка
Windows vista - установочный диск. драйвер для установки виндовс виста. как обновить драйвера виндовс виста. установщик скайп.
Вист установка
Вист установка
Вист установка
Вист установка
Вист установка