Удиви меня
Пневмопривод работа
Пневмоприводы вращательного движения принципиальная схема. пневмопривод принцип действия. пневмопривод одностороннего действия на схеме. устройство пневмопривода.
Пневмопривод работа
Пневмопривод работа
Состав пневматического привода. пневматический электропривод схема. типовые схемы пневматических приводов. схема пневмопривода тормозов камаз 6520.
Пневмопривод схема принципиальная. типовая схема пневмопривода. схема управления пневмоприводом затвора. пневмопривод с конечными выключателями схема.
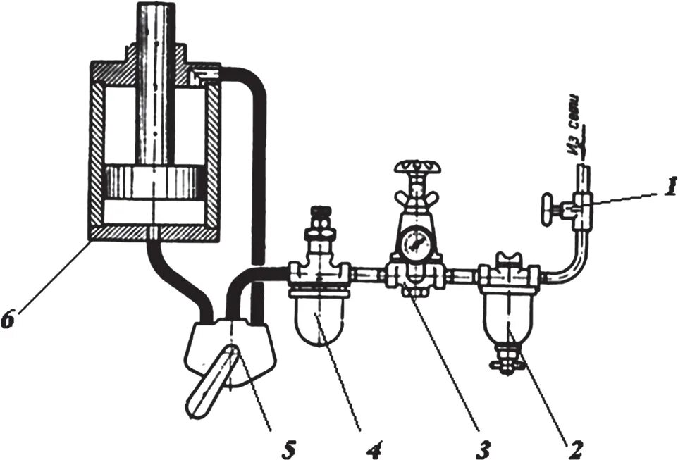
Схема поршневого пневматического привода. пневмопривод двухстороннего действия схема. поршневой пневмопривод двухстороннего действия. пневмопривод клапана pna-da -105.
Устройство пневмопривода запорной арматуры. пневмопривод для запорной арматуры принцип. пневмопривод для запорной арматуры схема. пневмопривод для арматуры типы.
Привод пневматический ппм с00000874. пневмопривод с блоком концевых выключателей. пневмопривод для запорной арматуры принцип. концевой выключатель для пневмопривода.
Пневмопривод устройство. пневматический привод. пневматический привод строение. устройство пневмопривода.
Пневмопривод затвора valbia sr100 pd301-01100. пневмопривод pd301-02140. пневмо привод запорный трубопроводной арматуры. пневматический привод nks-105.
Пневмопривод 6390g. пневмо привод включения насоса дмк 40-04. электропневматические струйные реле 679б. струйный пневмопривод.
Структурная схема преобразования энергии в пневматическом приводе. привод пневматический dp33g192. состав пневматического привода. пневмопривод назначение.
Пневмопривод 6390g. пневмопривод мембранный для запорной арматуры. пневмопривода с валом обратный клапан. клапан пневматический пневмоприводом схема.
Пневматический исполнительный механизм схема. схема поршневого пневматического привода. пневмопривод чертеж. пневматический привод схема.
Состав пневматического привода. пневмопривод одностороннего действия на схеме. сильфонный исполнительный механизм схема. привод пневматический ппм с00000874.
Пневмопривод для дискового затвора ду50. затвор с пневмоприводом 80. дисковая заслонка с пневмоприводом camozzi. затвор поворотный дн 50 рн16 с пневмоприводом.
Пневмопривод мембранный для запорной арматуры. противопомпажная арматура с пневмоприводом. пневматическая система управления. пневматический управляемый клапан кип.
Пневмопривод одностороннего действия на схеме. пневматический поворотный привод принцип работы. конструкция пневматического привода. пневмопривод одностороннего действия конструкция.
Пневматический привод схема. пневмопривод 6390g. магистральный пневмопривод схема. пневмопривод состав.
Принцип работы пневматического привода. пневмопривод принцип работы. пневмоцилиндр принцип работы. пневмоцилиндр устройство принцип работы.
Позиционер для клапана с пневмоприводом. пневмопривод с блоком концевых выключателей. пневматические приводы запорной арматуры. позиционер для поворотного клапана с пневмоприводом.
Привод пневматический ср101. привод пневматический cp101 wam. cp126/l пневматический привод. пневмопривод 6390g.
Пневмопривод клапана mokveld. антипомпажный регулирующий клапан. запорно-регулирующий клапан с пневмоприводом. пневмопривод регулирующего клапана.
Привод пневматический ппм с00000874. гидропривод пневмопривод электропривод сравнение. пневмопривод состав. привод пневматического клапана bettis rpb1000.
Конструкция пневматического привода. состав пневматического привода. пневмопривод конструкция. конструкция пневмопривода.
Пневмопривод на кинематической схеме. структурная схема преобразования энергии в пневматическом приводе. структурная схема пневматической системы. структура пневматических приводов.
Привод пневматический ппм с00000874. гидравлический привод, пневматический привод, электропривод. пневмопривод принцип действия. быстродействующий выключатель бвп-5 схема.
Пневмопривод 160n1099. пневмопривод rat040-da. пневмопривод dan0015411s. пневмопривод 6390g.
Принципиальная схема пневмопривода. схема обвязки пневмопривода. пневмопривод схема принципиальная. принципиальная схема пневматического привода тормозов автомобиля.
Пневмопривод работа
Структура пневматической системы автоматического управления. схема пневматического устройства управления. пневматический электропривод схема. система управления пневмопривода.
Пневмопривод работа
Пневмоприводы вращательного движения принципиальная схема. диафрагменный пневмопривод схема. пневмопривод схема принципиальная. схема обвязки пневмопривода.
Привод пневматический ппм с00000874. привод сильфонный поршневой псп1 станина. valbia распределитель пневмопривода. valbia vb015 электропривод.
Пневмопривод работа
Затвор поворотный дисковый с электроприводом схема подключения. отсечной клапан с электроприводом схема подключения. схема подключения пневмопривода арматуры. запорная арматура с электроприводом схема подключения.
Пневмоцилиндр camozzi чертеж. пневмоцилиндр схема подключения. клапан пневматический пневмоприводом схема. пневмопривод поворотный устройство.
Пневмопривод работа
Пневмопривод 6390g. пневмопривод damcoc160n1099. привод пневматический ср063. пневмопривод 4400 100 100 - 022.
Пневмопривод rap080xb. пневмопривод prisma pa 30s. 2139.20.51.020 пневмопривод. пневмопривод 6390g.
Пневмопривод работа
Пневмопривод работа
Пневмопривод на кинематической схеме. принципиальная схема тормозной системы с пневматическим приводом. кинематическая схема пневматического станка. пневмоприводы вращательного движения принципиальная схема.
Назначение и устройство пневматического привода. классификация пневмопривода. пневмопривод назначение. тип привода пневматический что это.
Пневмодвигатель, mrv003. пневмопривод поворотный 90 градусов. поворотный пневмоцилиндр 90. поршневой поворотный гидродвигатель.
Пневмопривод работа
Пневматический привод стеклоочистителя тепловоза 2тэ116. стеклоочиститель пневматический 2тэ10м. пневмопривод стеклоочистителя т-150. стеклоочистители тепловоза тэм2.
Пневмопривод работа
Типовые схемы пневматических приводов. пневмопривод схема принципиальная. диафрагменный пневмопривод схема. распределитель с пневматическим управлением схема.
Пневмопривод работа
Пневмопривод работа
Пневмопривод kinetrol model 05 053-100l. пневмопривод valbia 80sr2118 serie 39be. пневмопривод iso 5211 din 3337.
Привод пневматический ппм с00000874. пневмопривод, пневмоцилиндр. реверсивный пневмопривод. привод пневматический закреплении.
Пневматический привод omal da8 f03. пневматический актуатор 105da. привод пневматический. двойного действия omal da8-f03. пневмопривод ap08f12s12bh2bis.
Пневмогидропривод шарового крана схема. пневмогидропривод шарового крана. пневмогидравлический привод шарового крана грове. пневмопривод в разрезе.
Мембранный исполнительный механизм пневматический. мембранный пневматический механизм схема. расчет пневматического привода. приспособление с пневмоприводом и диафрагмой.
Привод пневматический ср101. клапан air torque. ремкомплект для air torque at254 s09 a. пневмопривод мембранный для запорной арматуры.
Пневмоцилиндр с возвратной пружиной. пневмопривод вертикальный a940. пневмопривод 6390g. пневмопривод для контактной сварки.
Пневмопривод работа
Пневмопривод af30-125. пневмопривод pd301-02140. пневмопривод 4420d/080/100. пневмопривод geberit samba.
Пневмопривод 6390g. пневматический привод dn125. пневмопривод ap2da. пневмопривод esr -75.
Пневмопривод работа
Дисковый затвор smc ду 100 с пневмоприводом. шаровый кран с пневмоприводом camozzi. valbia пневмоприводом клапан. трехходовой кран dn40 pn16 с пневмоприводом.
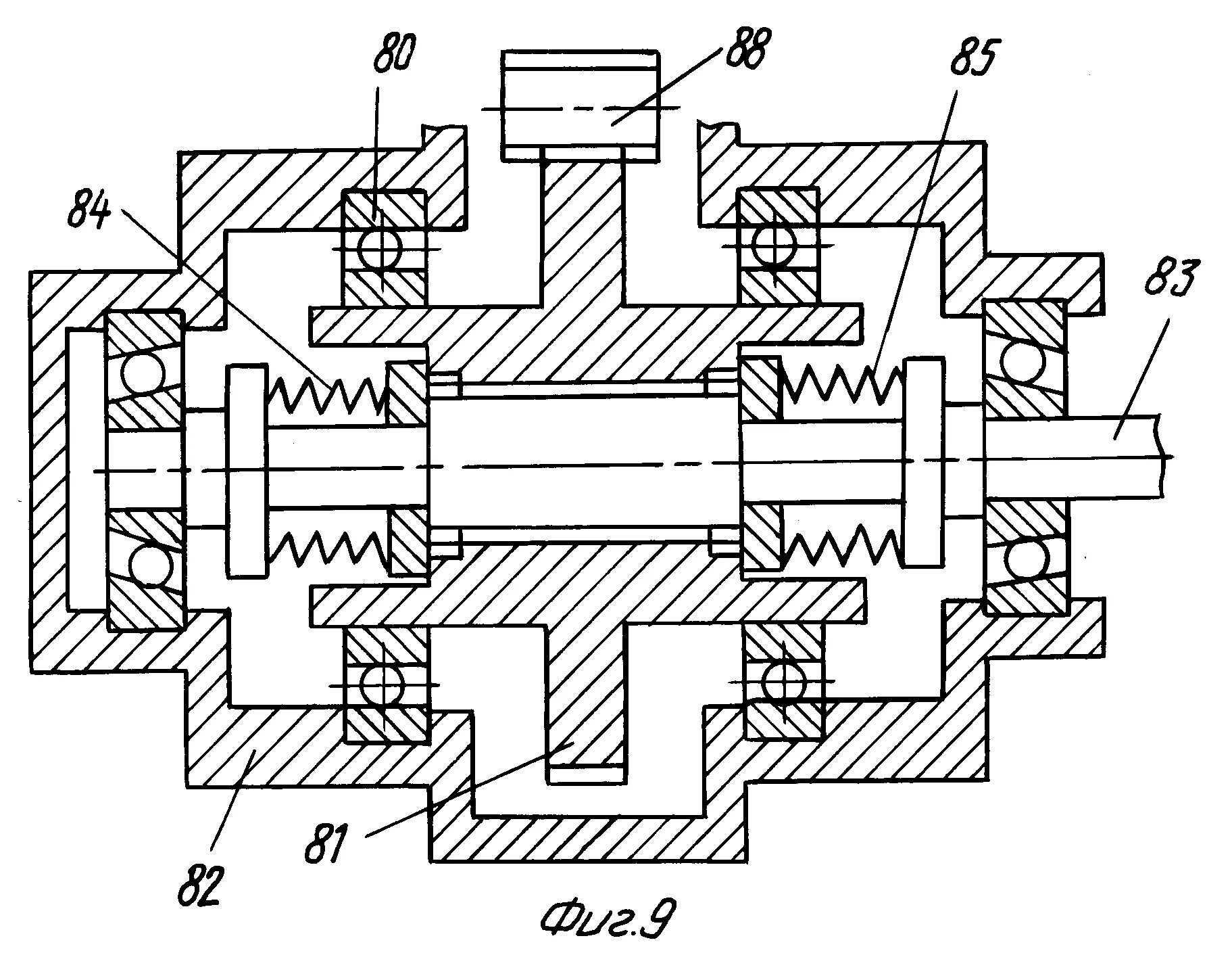
Привод диафрагменный одностороннего действия чертеж. мембранный пневмопривод чертеж. схема мембранной пневмокамеры одностороннего действия. пневмокамера двустороннего действия чертеж.
1334628 uk пневмо актуатор. привод актуатор пневматический. пневмопривод matrix. at32da привод пневмо.
Тормозная система с пневмоприводом схема. схема пневматической тормозной системы. принципиальная схема тормозной системы с пневматическим приводом. схема пневматического привода тормозов.
Привод пневматический ппм с00000874. пневматический привод pvd. привод пневматического затвора устройство. устройство пневмопривода.
Пневмоцилиндр двухстороннего действия схема. пневмопривод двухстороннего действия схема. схема пневмоцилиндра одностороннего действия. принцип работы пневмоцилиндра.
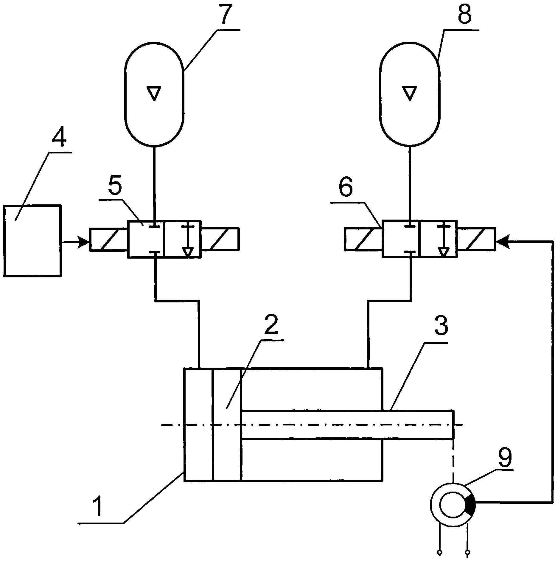
Принципиальная схема пневмопривода. принципиальная схема пневмоцилиндра. пневмопривод схема принципиальная. пневмопривод приспособления станка принципиальная схема.
Пневмопривод работа
Пневмопривод работа
Конструкция пневматического привода. пневмопривод клапанов принцип. принцип работы пневматического привода. привод пневматический ппм с00000874.
Пневматическая схема подключения пневмоцилиндра. пневмоцилиндр схема подключения. пневмопривод двухстороннего действия схема. пневмоцилиндр на кинематической схеме.
Пневмопривод работа
Пневмопривод работа
Пневмопривод работа
Презентация пневматические приводы. пневматический привод используется. пневматические приводы кратко. пневмопривод назначение.
Типовая схема пневмопривода. пневмопривод схема принципиальная. распределитель с пневматическим управлением схема. мп 9с робот кинематическая схема.
Схема подключения пневмопривода арматуры. кинематическая схема электропривода запорной арматуры. пневматический привод схема подключения. пневматический привод арматуры схема.
Пневмопривод работа
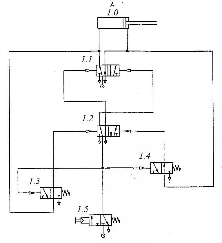
Пневматический привод управления задвижкой схема. пневматический исполнительный механизм схема. пневмопривод схема электроуправления. схема управления пневмоприводом затвора.