Удиви меня
На каком расстоянии укладывать теплый пол
Шаг укладки трубы теплого пола 20мм.
На каком расстоянии укладывать теплый пол
На каком расстоянии укладывать теплый пол
Шаг трубы теплого пола 16мм. шаг трубы при укладке теплого пола.
На каком расстоянии укладывать теплый пол
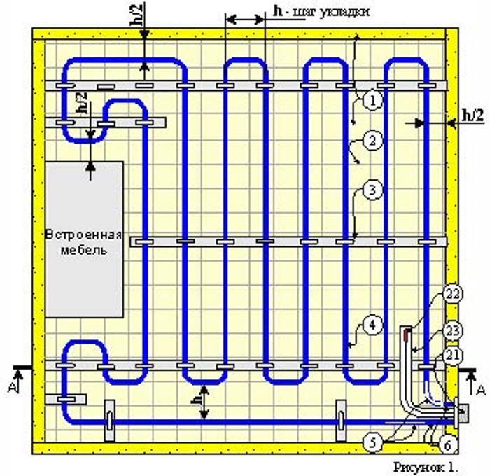
Улитка теплый пол схема шаг укладки. укладка тёплого пола улиткой схема.
Схема расчета трубы на тёплый пол. шаг трубы теплого пола 16мм.
Шаг укладки трубы для теплого пола 16 мм.
Шаг укладки трубы теплого пола 20мм.
Шаг укладки теплого пола электрического. шаг укладки кабеля теплого пола. расстояние теплого пола. шаг укладки теплого пола электрического кабеля.
На каком расстоянии укладывать теплый пол
Раскладка теплых полов водяных.
Электрический теплый пол шаг укладки. тёплый пол электрический шаг укладки кабеля. шаг между витками теплого пола электрического.
Шаг электрического теплого пола кабеля. укладка кабеля теплого пола. шаг укладки теплого пола электрического. укладка кабеля теплого пола под плитку.
Схема установки теплого пола электрического под плитку. схема укладки греющего кабеля под плитку. схема электрическая тёплого пола электрического под плитку. чертеж монтажа электрического теплого пола.
Схема раскладки труб теплого пола 3 контура.
Шаг трубы теплого пола 20мм. шаг раскладки трубы для теплого пола. шаг трубы теплого пола 16мм.
Кабель для теплого пола схема монтажа. схема укладки теплого пола электрического кабельного. схема монтажа электрического теплого пола. шаг укладки электрического греющего кабеля тёплого пола.
Электрический теплый пол чертеж. раскладка теплого пола электрического. схема укладки нагревательного кабеля теплого пола. укладка электрического теплого пола чертеж.
Схема укладки тёплого электрического пола в ванной. схема укладки теплого пола в ванной. схема укладки греющего кабеля теплого пола под плитку. схема укладки теплого пола электрического под плитку в ванной.
Тёплый пол электрический шаг укладки кабеля. шаг электрического теплого пола кабеля. как рассчитать нагревательный кабель для теплого пола. рассчитать шаг укладки кабеля тёплого пола.
Схема раскладки теплых водяных полов.
Схема укладки греющего кабеля теплого пола. схема укладки теплого пола электрического. схема монтажа теплого пола электрического под плитку. схема укладки теплого пола электрического под плитку.
Схема монтажа теплого пола греющего кабеля. схема подключения кабельного теплого пола. монтаж электрического теплого пола схема подключения. схема укладки кабеля электрического теплого пола.
Схема укладки теплого пола электрического. схема укладки греющего кабеля теплого пола. греющий кабель теплые полы схема монтажа. схема укладки греющего кабеля.
Укладка трубы теплого пола. расстояние между трубами теплого пола.
Схемы укладки кабеля теплый пол. схема установки теплого пола электрического под плитку. схема установки датчика теплого пола.
Тёплый пол электрический шаг укладки кабеля. шаг укладки электрического греющего кабеля тёплого пола. схема укладки одножильного кабеля теплого пола. шаг укладки теплого пола электрического кабеля.
Куда устанавливается датчик температуры теплого пола. схема электрическая тёплого пола электрического под плитку. схема монтажа теплого пола электрического под плитку. регулятор тёплого пола электрический высота установки.
Шаг трубы теплого пола 16мм. максимальная длина трубы теплого пола 16мм одного контура.
Шаг электрического теплого пола кабеля. тёплый пол электрический шаг укладки кабеля. шаг укладки греющего кабеля. минимальный шаг укладки кабеля теплого пола.
Схема подключения пленочного пола. электрический теплый пол схема монтажа. схема укладки инфракрасного теплого пола. схема подключения плёночного тёплого пола под ламинат.
На каком расстоянии укладывать теплый пол
Максимальная длина трубы теплого пола 20 мм.
На каком расстоянии укладывать теплый пол
Схема монтажа теплого пола греющего кабеля. кабельный теплый пол схема подключения. схема подключения углеродного теплого пола. схема укладки нагревательного кабеля теплого пола.
Шаг укладки греющего кабеля для теплого пола. схема монтажа теплого пола электрического под плитку. тёплый пол электрический под плитку подключение к терморегулятору. высота установки терморегулятора для теплого пола электрического.
На каком расстоянии укладывать теплый пол
Максимальная длина контура теплого пола 16 трубы таблица. максимальная длина 1 контура теплого пола 16 мм.
Электрический теплый пол xl pipe. схема установки теплого пола электрического под плитку. этапы монтажа теплого пола. монтаж тёплого пола электрического.
Инструкция по монтажу теплого пола под плитку электрический. схема укладки теплого пола электрического. толщина укладки теплого пола электрического. тёплый пол электрический параметры.
Максимальная длина контура тёплого пола 16 диаметр.
Теплый пол шаг укладки трубы 16.
Монтаж теплого инфракрасного пола под ламинат схема монтажа. схема монтажа теплого пола электрического под ламинат. схема соединения тёплого пола под ламинат.
На каком расстоянии укладывать теплый пол
Thermomat tvk-130. монтаж тёплого пола электрического.
На каком расстоянии укладывать теплый пол
Шаг укладки тёплого пола 150. тёплый пол электрический шаг укладки кабеля. шаг теплого пола 150 мм. шаг укладки теплого пола электрического кабеля.
Раскладка труб теплого пола. укладка трубы теплого пола.
На каком расстоянии укладывать теплый пол
Кабель греющий xpi-5 прокладка в бетонный пол с терморегулятором. шаг укладки греющего кабеля. тёплый пол греющий кабель шаг укладки.
Теплый пол шаг укладки трубы 16. высота установки терморегулятора для теплого пола.
Схема укладки кабеля электрического теплого пола. схема укладки кабеля теплого пола под плитку. схема раскладки тёплого электрического пола проводом. схема монтажа теплого пола электрического под плитку.
На каком расстоянии укладывать теплый пол
На каком расстоянии укладывать теплый пол
Шаг укладки трубы для теплого пола 16 мм. схема размотки трубы теплого пола.
Чертеж укладки труб теплого пола. схема размотки трубы теплого пола. схема раскладки теплого пола электрического.
Монтаж греющего кабеля под плитку на пол. монтаж тëплого пола электрического деви под плитку 140f0329. монтаж теплого пола devi в стяжку. электрический пол devi монтаж.
Схема монтажа теплого пола электрического под плитку. схема установки теплого пола электрического под плитку. инструкция по монтажу теплого пола под плитку электрический. монтаж тёплого пола электрического.
Схема монтажа датчика температуры теплого пола. установка датчика температуры электрического теплого пола. терморегуляторы с датчиком температуры пола. датчик терморегулятора теплого пола схема.
Программа для расчета укладки трубы для теплого пола. калькулятор теплого пола. калькулятор теплого пола схема.
Монтаж электрического теплого пола схема подключения. тёплый пол электрический под плитку монтаж схема подключения. схема укладки кабеля теплого пола под плитку. схема подключения электрического теплого пола под плитку.
Стержневой теплый пол под плитку. монтаж стержневого теплого пола. монтаж матов теплого пола. инструкция по установке теплого пола.
Термодатчик теплого пола как установить. куда устанавливается датчик теплого пола электрического. тёплый пол электрический датчик температуры. монтаж датчика температуры пола.
Теплый пол схема монтажа. монтаж теплого пола под плитку схема. теплый пол шаг укладки трубы 16.
На каком расстоянии укладывать теплый пол
Шаг укладки греющего кабеля для теплого пола. как рассчитать длину греющего кабеля для теплого пола. калькулятор для тёплого пола shark метраж.
Шаг укладки тёплого пола 150. рассчитать шаг укладки кабеля тёплого пола. шаг укладки теплого пола электрического. электрический теплый пол шаг укладки.
Схема монтажа труб тёплого пола. схема прокладки труб теплого пола.
Теплый пол расстояние между трубами.
Схема монтажа теплого пола электрического под плитку. схема укладки теплого пола электрического под плитку.
Крепление греющего кабеля к стяжке. шаг укладки кабеля теплого пола под плитку. шаг укладки греющего кабеля для теплого пола. шаг укладки теплого пола электрического кабеля.
Электрический теплый пол схема монтажа. схема установки теплого пола электрического под плитку. схема укладки нагревательного кабеля теплого пола. монтажная схема электрического теплого пола.